Реферат: Лабораторные работы по физике
Реферат: Лабораторные работы по физике
Нижегородский
Государственный
Технический
Университет.
Лабораторная
работа по физике
№2-23.
Изучение
основных правил
работы с
радиоизмерительными
приборами.
Выполнил
студент
Группы
99 – ЭТУ
Наумов
Антон Николаевич
Проверил:
Н. Новгород
2000г.
Цель
работы:
знакомство
с основными
характеристиками
радиоизмерительных
приборов, правилами
их подключения
к измеряемому
объекту, методикой
проведения
измерений и
оценкой их
погрешностей.
Задание
№1:
Измерение
напряжения
сигнала генератора.
Приборы:
генератор
сигнала Г3,
вольтметры
В3 и В7.
Экспериментальная
часть.
1). Установили
на генераторе
частоту выходного
сигнала f
= 5кГц, напряжение
U = 2В.
Измерили
вольтметром
В3 выходное
напряжение
Ux=2В.
Погрешность
измерения.
U=Ux
U=(2
0,4) B.
2). Измерили
вольтметром
В7 выходное
напряжение
Ux=2,01В.
Погрешность
измерения.
U=Ux
U=(2,01
0,01)
B.
Задание
№2:
Анализ
формы и измерение
параметров
синусоидального
сигнала с помощью
осциллографа.
Приборы:
генератор
сигнала Г3,
вольтметры
В3 и В7, осциллограф
С1.
Экспериментальная
часть.
1). Установили
на генераторе
Г3 напряжение
U = 2В.
Измерили
вольтметром
В3 выходное
напряжение
Ux=2В;
на вольтметре
В7: Ux=2В.
Получили
на экране
осциллографа
изображение:
АО=1,4 см, Х = 4
см.
Измерим
амплитуду
сигнала:

Показания
осциллографа
совпадают с
показаниями
вольтметров.
2). Измерили
период (Т) и частоту
сигнала (f):

Показания
осциллографа
совпадают со
значением на
шкале генератора.
Задание
№3:
Измерение
частоты с помощью
частотомера
и осциллографа.
Приборы:
генератор
сигнала Г3,
вольтметры
В3 и В7, осциллограф
С1, частотомер
Ф.
Экспериментальная
часть.
1). Измерили
частоту сигнала
частотомером:

Погрешность
измерения:


Показания
генератора:
fx
= 5кГц.
2). Рассчитаем
частоту сигнала
по показаниям
осциллографа:
Х = 2 см.
 
Показания
всех приборов
совпадают.
Задание
№4:
Измерение фаз
двух синусоидальных
сигналов с
помощью осциллографа.
Приборы:
генератор
сигнала Г3,
осциллограф
С1, схема RC.
Экспериментальная
часть.
OA = 1,9
см, ОВ = 1,7 см.
Т.к.
,
а
- разность фаз
синусоидальных
сигналов,
то

Задание
№5:
Анализ формы
и измерение
параметров
импульсного
сигнала с помощью
осциллографа.
Приборы:
генератор
сигнала Г5,
осциллограф
С1.
Экспериментальная
часть.
1).Установим
длительность
импульсов
= 500 мкс, частоту
повторений
fП=490Гц,
амплитуду
Um=1,32B
2).Получили
на экране следующее
изображение:
Вычислим
амплитуду
импульсов:

Полученный
результат
совпадает с
показаниями
вольтметра
генератора.
Измерим
длительность
импульсов:

Измерим период
и частоту повторений
импульсов:

Полученные
результаты
приблизительно
совпадают с
показаниями
генератора.
Вывод:
на этой
работе мы
ознакомились
с основными
характеристиками
радиоизмерительных
приборов, правилами
их подключения
к измеряемому
объекту, методикой
проведения
измерений и
оценкой их
погрешностей.
4
НГТУ
Нижегородский
Государственный
Технический
Университет.
Лабораторная
работа по физике
№2-24.
Экспериментальные
исследования
электростатических
полей с помощью
электролитической
ванны
Выполнил студент
Группы
99 – ЭТУ
Наумов Антон
Николаевич
Проверил:
Н.
Новгород 2000г.
Цель
работы:
изучение
метода моделирования
электростатических
полей в электролитической
ванне и исследование
их характеристик
в пространстве
между электродами
различной
формы.
Теоретическая
часть.
Электростатическое
поле - поле,
создаваемое
покоящимися
электрическими
зарядами.
Характеристиками
этого поля
являются
напряженность
и потенциал
,
которые связаны
между собой
следующим
соотношением:
.
В декартовой
системе координат:
,
где
единичные
орты.
Удобной
моделью электрического
поля является
его изображение
в виде силовых
и эквипотенциальных
линий.
Силовая
линия -
линия, в любой
точке которой
направление
касательной
совпадает с
направлением
вектора напряженности

Эквипотенциальная
поверхность
- поверхность
равного потенциала.
На практике
электростатические
поля в свободном
пространстве
создаются
заданием на
проводниках
- электродах
электрических
потенциалов.
Потенциал
в пространстве
между проводниками
удовлетворяет
уравнению
Лапласа: .
В декартовой
системе координат
оператор Лапласа:
.
Решение
уравнения
Лапласа с граничными
условиями на
проводниках
единственно
и дает полную
информацию
о структуре
поля.
Экспериментальная
часть.
Схема экспериментальной
установки.
Методика
эксперимента:

В эксперименте
используются
следующие
приборы: генератор
сигналов Г3
(I), вольтметр
универсальный
B7 (2) c зондом (3),
электролитическая
ванна (4) с набором
электродов
различной формы
(5).
Устанавливаем
в ванну с дистилированной
водой электроды.
Собираем схему,
изображенную
на РИС. 1. Ставим
переключатель
П в положение
“U”. Подготавливаем
к работе и включаем
приборы. Подаем
с генератора
сигнал частоты
f=5 кГц и напряжением
U=5 В, затем ставим
переключатель
П в положение
“S”. Далее, помещаем
в ванну электроды
различной формы
( в зависимости
от задания ) и
затем, водя по
ванне зондом,
определяем
4 - эквипотенциальные
линии: 1B, 2B, 3B, 4B. И так
далее для каждого
задания.
Задание
№1. Исследование
электростатического
поля плоского
конденсатора.
Таблица
1. Зависимость
потенциала
от расстояния.
|
=
(x),В
|
x
|
y
|
=
(x),В
|
x
|
y
|
=
(x),В
|
x
|
y
|
=
(x),В
|
x
|
y
|
|
0
|
-11
|
0
|
1,38
|
-5
|
0
|
2,88
|
1
|
0
|
4,34
|
7
|
0
|
|
0,14
|
-10
|
0
|
1,62
|
-4
|
0
|
3,13
|
2
|
0
|
4,57
|
8
|
0
|
|
0,37
|
-9
|
0
|
1,88
|
-3
|
0
|
3,40
|
3
|
0
|
4,8
|
9
|
0
|
|
0,62
|
-8
|
0
|
2,14
|
-2
|
0
|
3,65
|
4
|
0
|
4,99
|
10
|
0
|
|
0,82
|
-7
|
0
|
2,37
|
-1
|
0
|
3,88
|
5
|
0
|
4,99
|
11
|
0
|
|
0,1
|
-6
|
0
|
2,64
|
0
|
0
|
4,10
|
6
|
0
|
|
|
|
Таблица
2. Эквипотенциальные
линии.
|
=
(x),В
|
x
|
y
|
=
(x),В
|
x
|
y
|
=
(x),В
|
x
|
y
|
=
(x),В
|
x
|
y
|
|
1
|
-5,7
|
9
|
2
|
-1,6
|
9
|
3
|
2,6
|
9
|
4
|
6,6
|
9
|
|
1
|
-5,8
|
6
|
2
|
-1,5
|
6
|
3
|
2,5
|
6
|
4
|
6,4
|
6
|
|
1
|
-5,7
|
3
|
2
|
-1,5
|
2
|
3
|
2,5
|
3
|
4
|
6,5
|
3
|
|
1
|
-5,7
|
0
|
2
|
-1,5
|
0
|
3
|
2,5
|
0
|
4
|
6,5
|
0
|
|
1
|
-5,7
|
-3
|
2
|
-1,5
|
-3
|
3
|
2,6
|
-3
|
4
|
6,5
|
-3
|
|
1
|
-5,7
|
-6
|
2
|
-1,5
|
-6
|
3
|
2,6
|
-6
|
4
|
6,5
|
-6
|
|
1
|
-5,8
|
-9
|
2
|
-1,5
|
-9
|
3
|
2,6
|
-9
|
4
|
6,5
|
-9
|
Обработка
результатов
измерений.
1). График
зависимости
.
2). Зависимость
.
при x
при

при x>x2

3). Погрешность
измерения Е:

 .


Е = (Е
Е)
= (25
0,15)
4). Силовые
и эквипотенциальные
линии электростатического
поля плоского
конденсатора
5). Задача
№1.








6). Задача
№2.
; 

Задание
№2.
Исследование
электростатического
поля цилиндрического
конденсатора.
Радиусы
цилиндров A
=3,5 см, В=8,8см
Таблица
3. Зависимость

|
r),В
|
r,см
|
r),В
|
r,см
|
|
0,06
|
0
|
2,84
|
6
|
|
0,05
|
1
|
3,65
|
7
|
|
0,05
|
2
|
4,32
|
8
|
|
0,05
|
3
|
4,85
|
9
|
|
0,82
|
4
|
4,86
|
10
|
|
1,96
|
5
|
|
|
Таблица
4. Эквипотенциальные
линии.
|
(x,y)
|
x
|
y
|
(x,y)
|
x
|
y
|
(x,y)
|
x
|
y
|
(x,y)
|
x
|
y
|
|
1
|
4
|
0
|
2
|
4,9
|
0
|
3
|
6,2
|
0
|
4
|
7,4
|
0
|
|
1
|
3,5
|
2
|
2
|
4,6
|
2
|
3
|
5,5
|
3
|
4
|
6,9
|
3
|
|
1
|
2,6
|
3
|
2
|
3
|
4
|
3
|
3,6
|
5
|
4
|
4,5
|
6
|
|
1
|
0
|
3,9
|
2
|
0
|
5
|
3
|
0
|
6,2
|
4
|
0
|
7,6
|
|
1
|
-2,6
|
3
|
2
|
-3,1
|
4
|
3
|
-3,7
|
5
|
4
|
-7
|
3
|
|
1
|
-3,6
|
2
|
2
|
-4,7
|
2
|
3
|
-5,5
|
3
|
4
|
-4,7
|
6
|
|
1
|
-4,2
|
0
|
2
|
-5,1
|
0
|
3
|
-6,3
|
0
|
4
|
-7,6
|
0
|
|
1
|
-3,7
|
-2
|
2
|
-4,8
|
-2
|
3
|
-5,3
|
-3
|
4
|
-6,8
|
-3
|
|
1
|
-2,9
|
-3
|
2
|
-3,2
|
-4
|
3
|
-3,6
|
-5
|
4
|
-4
|
-6
|
|
1
|
0
|
-4
|
2
|
0
|
-5,1
|
3
|
0
|
-6,2
|
4
|
0
|
-7,5
|
|
1
|
2,8
|
-3
|
2
|
-3
|
-4
|
3
|
3,6
|
-5
|
4
|
4,1
|
-6
|
|
1
|
3,6
|
-2
|
2
|
-4,7
|
-2
|
3
|
5,5
|
-3
|
4
|
7
|
-3
|
1).
График
зависимости
r)
2). График
зависимости
ln
r)
3). График
зависимости
E = E (r).
4).
График
зависимости
E = E (1/r).
5). Эквипотенциальные
линии.
6). Расчет
линейной плотности
на электроде.

7). Задача №1.
L = 1м



8). Задача №2.
r1
= 5см, r2
= 8см, l = 0,1м


Задание
№3. Исследование
электростатического
поля вокруг
проводников.
Таблица №5.
|
(x,y)
|
x
|
y
|
(x,y)
|
x
|
y
|
(x,y)
|
x
|
y
|
(x,y)
|
x
|
y
|
|
1
|
-3,6
|
8
|
2
|
0,8
|
8
|
3
|
5,9
|
9
|
4
|
7,2
|
3
|
|
1
|
-3,7
|
7
|
2
|
0,7
|
7
|
3
|
5,7
|
8
|
4
|
5,9
|
2
|
|
1
|
-3,7
|
6
|
2
|
0,5
|
6
|
3
|
5,2
|
7
|
4
|
5,4
|
1
|
|
1
|
-4
|
5
|
2
|
0,3
|
5
|
3
|
4,7
|
6
|
4
|
5,2
|
0
|
|
1
|
-4,7
|
4
|
2
|
0,2
|
4
|
3
|
4,4
|
5
|
4
|
5,4
|
-1
|
|
1
|
-5
|
3
|
2
|
0,1
|
3
|
3
|
4,1
|
4
|
4
|
6,2
|
-2
|
|
1
|
-5,2
|
2
|
2
|
0,6
|
-3
|
3
|
3,9
|
3
|
4
|
7,6
|
-3
|
|
1
|
-5,2
|
1
|
2
|
0,7
|
-4
|
3
|
3,8
|
2
|
|
|
|
|
1
|
-5
|
0
|
2
|
1
|
-5
|
3
|
4,1
|
-2
|
|
|
|
|
1
|
-4,9
|
-1
|
2
|
1,2
|
-6
|
3
|
4,4
|
-3
|
|
|
|
|
1
|
-4,7
|
-2
|
2
|
1,4
|
-7
|
3
|
4,8
|
-4
|
|
|
|
|
1
|
-4,4
|
-3
|
2
|
1,5
|
-8
|
3
|
5,5
|
-5
|
|
|
|
|
1
|
-4,2
|
-4
|
2
|
1,6
|
-9
|
3
|
6
|
-6
|
|
|
|
|
1
|
-4
|
-5
|
|
|
|
3
|
6,7
|
-7
|
|
|
|
|
1
|
-3,7
|
-6
|
|
|
|
3
|
7,3
|
-8
|
|
|
|
|
1
|
-3,6
|
-7
|
|
|
|
3
|
7,7
|
-9
|
|
|
|
1). Потенциал
на электродах:
пластинке
и втулке постоянен,
то есть они
являются
эквипотенциальными
поверхностями.
Внутри полости
потенциал также
постоянен.
Таблица 6.
|
(x,y)
|
x
|
y
|
|
1,97
|
-3
|
0
|
|
1,95
|
3
|
0
|
|
1,96
|
2
|
-1
|
|
1,95
|
-3
|
-2
|
|
1,95
|
0
|
0
|
|
1,96
|
-1
|
0
|
2). Распределение
потенциала
вдоль линии,
охватывающей
пластинку и
расположенной
на расстоянии
L = 3
мм от
её края.
Таблица 7.
|
(x,y)
|
x
|
y
|
|
3,05
|
4
|
0
|
|
1,2
|
-4,2
|
0
|
|
1,92
|
0
|
-2,5
|
|
1,99
|
0
|
2
|
|
1,5
|
-3
|
2,1
|
|
1,31
|
-3
|
-3
|
|
2,23
|
2
|
-2
|
|
2,3
|
2
|
15
|
3).
Эквипотенциальные
линии.
4). Определение
средней напряженности
поля в нескольких
точках вдоль
силовой линии.
.
а).

б).

в).

5).
,
.
Таблица 8.
|
X, см
|
y, см
|
,
Кл/м2
|
E, В/м
|
, Дж/м3
|
|
4
|
0
|
3,2410-9
|
366,6
|
5,9510-7
|
|
-4,2
|
0
|
2,2110-9
|
250
|
2,7710-7
|
|
0
|
-5
|
8,8510-11
|
10
|
4,4310-10
|
|
0
|
2
|
1,1810-10
|
13,3
|
7,8210-10
|
|
-3
|
2,7
|
1,3310-9
|
150
|
9,9610-8
|
|
-3
|
-3
|
1,910-9
|
213
|
2,0010-7
|
|
2
|
-2
|
8,2310-10
|
93
|
3,8010-8
|
|
2
|
1,5
|
1,0210-9
|
116
|
5,9510-8
|
Вывод.
В ходе
работы получены
картины силовых
и эквипотенциальных
линий плоском
и цилиндрическом
конденсаторах,
а также вокруг
проводника,
помещенного
в электростатическое
поле. Установлено,
что проводники
и полости внутри
них в электростатическом
поле являются
эквипотенциальными
поверхностями.
В плоском
конденсаторе
поле сосредоточено
между пластинами,
оно является
однородным,
а потенциал
изменяется
линейно.
В
цилиндрическом
конденсаторе
поле также
сосредоточено
между пластинами,
его напряженность
обратно пропорциональна
расстоянию
от оси конденсатора
до точки измерения.
Потенциал
изменяется
логарифмически.
Поток
вектора напряженности
поля через
коаксиальные
с электродами
цилиндрические
поверхности
постоянен, что
совпадает с
теоретическими
предположениями
(теорема Гаусса).
11
НГТУ
Нижегородский
Государственный
Технический
Университет.
Лабораторная
работа по физике
№
2-26.
Исследования
магнитных полей
в веществе.
Выполнил
студент
Группы
99 – ЭТУ
Наумов
Антон Николаевич
Проверил:
Н.
Новгород 2000г.
Цель
работы:
получение
зависимостей
индукции магнитного
поля, намагниченности
и магнитной
проницаемости
ферромагнетика
от напряженности
магнитного
поля; наблюдение
петли гистерезиса
для различных
ферромагнетиков;
изучение магнитных
цепей.
Практическая
ценность работы:
экспериментально
изучаются
важнейшие
свойства
ферромагнетиков
наличных марок:
НМ 3000, НМ 600, ППГ
(прямоугольная
петля гистерезиса).
Теоретическая
часть.
Опыт 1.
Снятие
основной кривой
намагничивания
(ОКН) ферромагнетика.
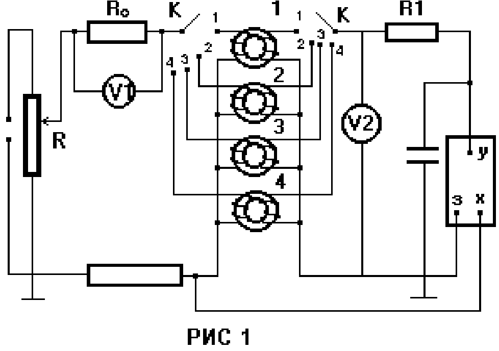
Схема
экспериментальной
установки.

Cобрали
цепь по схеме,
показанной
на РИС. 1. Для этого
вольтметры
V1 и V2 подключили
к клеммам A-B и
С-D - на верхней
крышке макета
соответственно.
Переключатель
К поставили
в позицию 1. При
этом исследовали
трансформатор,
кольцевой
сердечник
которого выполнен
из ферита марки
НМ 600, сопротивление
R0=1 Ом. Таким образом,
показания
вольтметров
численно равны:
V1 - эффективному
значению тока,
текущего в
текущей обмотке
исследуемого
трансформатора;
V2 - эффективному
значению ЭДС
во вторичной
обмотке. С помощью
движка потенциометра
R установили
ток равный 0,5
А и плавно уменьшили
его до нуля.
Сняли показания
вольтметров
V1 и V2.
Данные для
расчетов:

Используемые
формулы:


Таблица №
1. Результаты
расчетов.
| № |
U1,
В
|
2,
В
|
Im,
А
|
m,
В
|
Hm,А/м
|
Вm102,Тл
|
Jm10-3,А/м
|
102
|
|
1
|
0,04
|
0,01
|
0,06
|
0,02
|
3,75
|
0,1
|
0,78
|
2,1
|
|
2
|
0,10
|
0,18
|
0,14
|
0,25
|
8,75
|
1,6
|
12,77
|
14,6
|
|
3
|
0,14
|
0,34
|
0,20
|
0,48
|
12,50
|
3,1
|
24,61
|
19,7
|
|
4
|
0,21
|
0,73
|
0,30
|
1,03
|
18,75
|
6,6
|
52,50
|
28,0
|
|
5
|
0,29
|
1,13
|
0,41
|
1,60
|
25,63
|
10,2
|
81,25
|
31,7
|
|
6
|
0,36
|
1,42
|
0,51
|
2,01
|
31,88
|
12,8
|
102,02
|
32,0
|
|
7
|
0,40
|
1,57
|
0,57
|
2,22
|
35,63
|
14,1
|
112,23
|
31,5
|
|
8
|
0,48
|
1,79
|
0,68
|
2,53
|
42,50
|
16,1
|
127,93
|
30,1
|
|
9
|
0,54
|
1,91
|
0,76
|
2,70
|
47,50
|
17,2
|
136,80
|
28,8
|
|
10
|
0,59
|
1,99
|
0,83
|
2,81
|
51,86
|
17,9
|
142,62
|
27,5
|
|
11
|
0,65
|
2,10
|
0,92
|
2,97
|
57,50
|
18,9
|
150,08
|
26,1
|
|
12
|
0,70
|
2,14
|
0,99
|
3,03
|
61,88
|
19,3
|
153,46
|
24,8
|
|
13
|
0,76
|
2,22
|
1,07
|
3,14
|
66,88
|
20,0
|
159,17
|
23,8
|
|
14
|
0,84
|
2,29
|
1,19
|
3,24
|
74,38
|
20,6
|
164,38
|
22,1
|
|
15
|
0,90
|
2,33
|
1,27
|
3,30
|
79,38
|
21,0
|
167,49
|
21,1
|
|
16
|
0,95
|
2,36
|
1,34
|
3,34
|
83,75
|
21,3
|
169,18
|
20,2
|
|
17
|
1,00
|
2,40
|
1,41
|
3,39
|
88,13
|
21,6
|
171,85
|
19,5
|
Опыт 2.
Наблюдение
петли гистерезиса.

Для изготовления
постоянного
магнита лучше
использовать
ППГ, так как
его коэрцитивная
сила больше,
чем у НМ-3000, а поэтому
его сложней
размагнитить.
Для изготовления
сердечника
силового
трансформатора
лучше взять
ферромагнетик
с меньшей
коэрцитивной
силой, чтобы
снизить затраты
на его перемагничивание.
Опыт 3.
Исследование
сердечника
с зазором.


Графики.
График
зависимости
В=В(Н) График
зависимости
=(Н)
 
График
зависимости
J=J(H)
Вывод:
на этой
работе мы получили
зависимости
индукции магнитного
поля, намагниченности
и магнитной
проницаемости
ферромагнетика
от напряженности
магнитного
поля; наблюдали
за петлей гистерезиса
для различных
ферромагнетиков;
изучили магнитные
цепи.
4
НГТУ
Нижегородский
Государственный
Технический
Университет.
Лабораторная
работа по физике
№2-27.
Исследование
электрических
колебаний.
Выполнил
студент
Группы 99 –
ЭТУ
Наумов Антон
Николаевич
Проверил:
Н. Новгород
2000г.
Цель
работы:
экспериментальное
исследование
собственных
и вынужденных
колебаний тока
и напряжения
на элементах
в колебательном
контуре; измерение
параметров
контура: индуктивности
L,
сопротивления
R, добротности
Q; исследование
прохождения
синусоидального
тока через
LCR-цепь.
Теоретическая
часть.
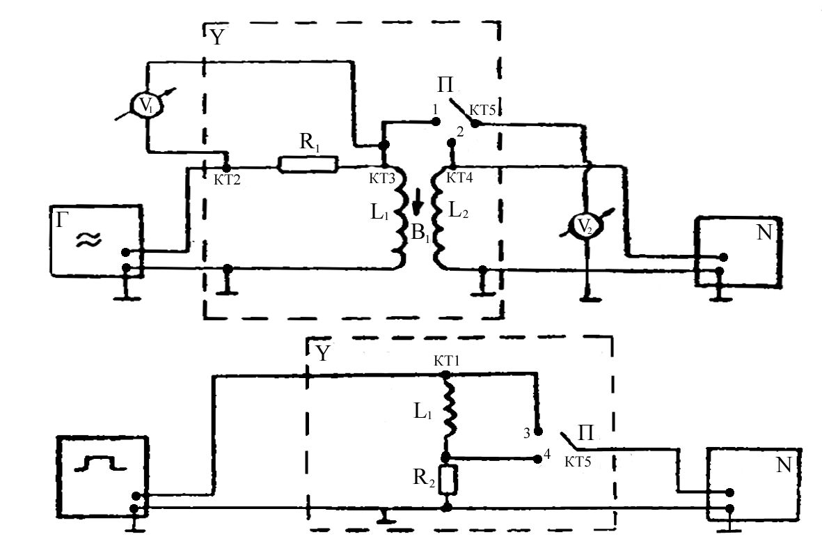
Рисунок 1.
Уравнение,
которому
удовлетворяет
ток I в
колебательном
контуре (рис.1)
с подключенным
к нему генератором
синусоидальной
ЭДС =0cost
имеет
вид:
(1)
где:
-
коэффициент
затухания.
-
собственная
круговая частота,
R -
сопротивление
резистора, L
- индуктивность
катушки, С - емкость
конденсатора,
;
0,
- амплитуда и
круговая частота
синусоидальной
ЭДС.
Общее решение
неоднородного
линейного
уравнения (1):
(2)
где:
-
круговая частота
собственных
затухающих
колебаний тока.
и
-
начальные
амплитуда и
фаза собственных
колебаний.
I0
- амплитуда
вынужденных
колебаний тока.
- разность
фаз между ЭДС
и током.
(3)
(4)
-
импеданс цепи.
-
индуктивное
сопротивление,
-
емкостное
сопротивление.
Собственные
колебания:

Если 2
02,
то есть R ,
то
- действительная
и собственная
частота колебаний
представляет
собой квазипериодический
процесс с круговой
частотой ,
,
периодом
,
и затухающей
амплитудой
(рис
1).
За характерное
время
(
- время релаксации)
амплитуда тока
уменьшается
в е
раз, то есть
эти колебания
практически
затухают.
-
добротность
контура.
Если 2
02,
то
- мнимая частота,
и колебания
представляют
собой апериодический
процесс.
-
критическое
сопротивление.
Вынужденные
колебания:
c течением
времени первый
член в формуле
(2) обращается
в ноль и остается
только второй,
описывающий
вынужденные
колебания тока
в контуре.
-
амплитуда
вынужденных
колебаний
напряжения
на резисторе
R.
При совпадении
частоты ЭДС
с собственной
частотой контура
(0),
амплитуды
колебаний тока
и напряжения
UR0
на резисторе
максимальны.
Большой селективный
отклик колебательной
системы на
периодическое
внешнее воздействие
называется
резонансом.
Экспериментальная
часть.
Результаты
эксперимента:
| № |
f, кГц
|
ЭФ,
мВ
|
UR
ЭФ,
мВ
|
a
|
b
|
10-4
|
|
|
1
|
180
|
200
|
24
|
4,0
|
3,4
|
1,2
|
58
|
|
2
|
190
|
190
|
32
|
5,2
|
4,0
|
1,7
|
51
|
|
3
|
195
|
185
|
38
|
6,0
|
4,3
|
2,0
|
48
|
|
4
|
200
|
180
|
45
|
2,8
|
2,0
|
2,5
|
46
|
|
5
|
205
|
170
|
54
|
3,2
|
2,0
|
3,2
|
38
|
|
6
|
210
|
155
|
63
|
3,8
|
2,0
|
4,1
|
32
|
|
7
|
215
|
142
|
72
|
4,2
|
1,0
|
5,1
|
14
|
|
8
|
218
|
138
|
75
|
4,4
|
0,0
|
5,4
|
0
|
|
9
|
220
|
135
|
76
|
4,3
|
0,5
|
5,6
|
6
|
|
10
|
225
|
140
|
73
|
4,2
|
1,8
|
5,2
|
25
|
|
11
|
230
|
150
|
65
|
3,8
|
2,6
|
4,3
|
43
|
|
12
|
235
|
165
|
56
|
3,5
|
2,6
|
3,4
|
48
|
|
13
|
240
|
175
|
48
|
3,0
|
2,7
|
2,7
|
64
|
|
14
|
250
|
180
|
36
|
2,2
|
2,1
|
2,0
|
76
|
|
15
|
260
|
195
|
28
|
1,8
|
1,7
|
1,4
|
90
|
|
16
|
270
|
200
|
22
|
1,6
|
1,6
|
1,1
|
90
|
|
17
|
280
|
200
|
18
|
1,3
|
1,3
|
0,9
|
90
|
|
18
|
290
|
200
|
15
|
1,0
|
1,0
|
0,8
|
90
|
|
19
|
300
|
205
|
12
|
1,0
|
1,0
|
0,6
|
90
|
Задание
1. Исследование
зависимости
амплитуды
вынужденных
колебаний от
частоты (резонансная
кривая).
Исходные
данные:Uвых=200
мВ, ЭФ=200
мВ. f[180;300]
кГц.
Расчеты
необходимых
величин:
f
0=
220 кГц - частота
резонанса.

Строим график
зависимости


,где
1
и 2
- значения
частот на уровне


Из экспериментального
графика
видно, что он
по своей форме
совпадает с
графиком, полученным
теоретически
из формулы:
Исследование
зависимости
разности фаз
между ЭДС и
током в контуре.
Из экспериментального
графика =F(f)
получаем:
f
0=218
кГц.

Сравнивая
полученные
результаты
с результатами
из предыдущего
опыта видно,
что различие
в величинах
0
и L незначительны.

Можно сделать
вывод, что при
резонансной
частоте XLXC
и величина
импеданса цепи
минимальна.
Рисунок 2.
Задание
2.Исследование
собственных
электрических
колебаний.
На данном
рисунке представлена
форма затухающих
колебаний
напряжения
UC
на конденсаторе,
полученная
с помощью
осциллографа.
Изображение
совпадает с
теоретическим
графиком.
Из графика:
Т=22,410-6с
- период колебаний.
=23,810-6с
- время релаксации.




Задание
3. Исследование
прохождения
синусоидального
тока через LCR
- цепь
.
|
f,кГц
|
UВЫХЭФ,10-3В
|
U0ВЫХ,10-3В
|
|
150
|
41
|
56
|
|
160
|
33
|
46
|
|
170
|
27
|
38
|
|
180
|
22
|
31
|
|
190
|
14
|
19
|
|
200
|
9
|
13
|
|
205
|
6
|
8
|
|
210
|
3
|
4
|
|
215
|
1
|
2
|
|
218
|
0
|
0
|
|
220
|
0
|
0
|
|
225
|
1
|
2
|
|
230
|
2
|
3
|
|
235
|
4
|
6
|
|
240
|
5
|
7
|
|
250
|
9
|
13
|
|
260
|
13
|
18
|
|
270
|
17
|
24
|
|
280
|
22
|
31
|
|
290
|
25
|
35
|
|
300
|
30
|
42
|

Построим
график U0ВЫХ
=F(f).
Резонансная
частота из
графика равна:
f0
=220 кГц.


При
этом импеданс
цепи является
бесконечно
большим и ток
в цепи не протекает.
R=50 Ом,
f=2
МГц.

Погрешности
измерений.
Задание
1.
1) Погрешность
f0
: f определяли
на частотомере

2) Погрешность
L:
3) Погрешность
Q:

4) Погрешность
R:
R
=5% R=3,1Ом
5) Погрешность
XL:


6) Погрешность
XC:

7) Погрешность
:

Вывод:
на этой
работе мы
экспериментально
исследовали
собственные
и вынужденные
колебания тока
и напряжения
на элементах
в колебательном
контуре; измерили
параметры
контура: индуктивности
L,
сопротивления
R,
добротности
Q;
исследовали
прохождение
синусоидального
тока через
LCR-цепь.
8
НГТУ
Нижегородский
Государственный
Технический
Университет.
Лабораторная
работа по физике
№2-28.
Экспериментальные
исследования
электромагнитной
индукции.
Выполнил
студент
Группы
99 – ЭТУ
Наумов Антон
Николаевич
Проверил:
Н. Новгород
2000г.
Цель
работы:
экспериментальное
исследование
зависимости
ЭДС индукции
от ориентации
контура в магнитном
поле, измерение
взаимной
индуктивности
двух индуктивно
связанных
катушек, индуктивности
одной из
них, исследование
зависимости
поля от времени
в RL-цепи
при переходных
процессах.
Теоретическая
часть.
Схема экспериментальной
установки.

Опыт
1. Исследование
электромагнитной
индукции,
взаимоиндукции,
самоиндукции.
f=200 Гц,
U=8 В
- на генераторе,
Uv1
=
8 В - эффективное.
(угол
между катушками)=0.
Снимаем
значения с L1
и L2:
U (L1)=0,19
В, U
(L2)=0,04
В, на осциллографе
получаем:
Развертка
2 мс/см.
Um=
 
Гц.

Опыт
2. Исследование
зависимости
ЭДС индукции
(взаимоиндукции)
от частоты
(скорости) изменения
магнитного
поля.
F[200,
2000] Гц; f=200
Гц; Uэффект=8
В.
;

|
f,Гц
|
200
|
400
|
600
|
800
|
1000
|
1200
|
1400
|
1600
|
1800
|
2000
|
|
2,B
|
0,04
|
0,10
|
0,15
|
0,20
|
0,27
|
0,32
|
0,37
|
0,43
|
0,49
|
0,54
|

21(f=400
Гц)= ;

Расчет
погрешности:



 

Опыт
3. Исследование
зависимости
ЭДС индукции
от ориентации
контура в магнитном
поле.
f=2000 Гц;
[0;180];
= 15;

| |
0
|
15
|
30
|
45
|
60
|
75
|
90
|
105
|
120
|
135
|
150
|
165
|
180
|
|
2(ЭФ),В
|
0,55
|
0,51
|
0,43
|
0,33
|
0,23
|
0,08
|
0
|
0,08
|
0,20
|
0,30
|
0,42
|
0,50
|
0,55
|
|
2(ТЕОР),В
|
0,49
|
0,47
|
0,42
|
0,35
|
0,24
|
0,12
|
0
|
-0,12
|
-0,24
|
-0,35
|
-0,42
|
-0,47
|
-0,49
|
Опыт
4. Исследование
зависимости
ЭДС самоиндукции
от частоты
синусоидального
сигнала.
f[500;2000] Гц;
f=250
Гц, R1=16000
Ом.

|
f,Гц
|
500
|
750
|
1000
|
1250
|
1500
|
1750
|
2000
|
|
1ЭФ,В
|
0,50
|
0,74
|
0,99
|
1,22
|
1,49
|
1,73
|
1,98
|
|
XL,Ом
|
707,34
|
1046,86
|
1400,53
|
1725,91
|
2107,87
|
2447,39
|
2801,06
|

Расчет
погрешностей:


Опыт
5. Исследование
переходных
процессов в
LR -
цепи.
U=1
мс, f=100
Гц, U0=3
B.
Вывод:
Экспериментально
исследовали
зависимость
ЭДС индукции
от ориентации
контура в магнитном
поле, измерили
взаимную
индуктивность
двух индуктивно
связанных
катушек и нашли
индуктивность
одной из них.
Исследовали
зависимость
тока от времени
в LR-цепи
при переходных
процессах.
4
НГТУ
Нижегородский
Государственный
Технический
Университет.
Лабораторная
работа по физике
№2-30.
Экспериментальные
исследования
диэлектрических
свойств
материалов.
Выполнил
студент
Группы 99 –
ЭТУ
Наумов Антон
Николаевич
Проверил:
Н. Новгород
2000г.
Цель
работы:
определение
диэлектрической
проницаемости
и поляризационных
характеристик
различных
диэлектриков,
изучение
электрических
свойств полей,
в них исследование
линейности
и дисперсии
диэлектрических
свойств материалов.
Теоретическая
часть:
Схема экспериментальной
установки.

В эксперименте
используются
следующие
приборы: два
вольтметра
PV1 (стрелочный)
и PV2 (цифровой),
генератор
сигналов
низкочастотный,
макет-схема,
на которой
установлен
резистор R=120 Ом,
конденсатор,
состоящий из
набора пластин
различных
диэлектриков
(толщиной d=2
мм).
Собираем
схему, изображенную
на РИС. 1. Ставим
переключатель
SA в положение
1. Подготавливаем
к работе и включаем
приборы. Подаем
с генератора
сигнал частоты
f=60 кГц и напряжением
U=5 В, затем по
вольтметру
PV1 установить
напряжение
U1=5 В. Далее, вращая
подвижную
пластину, измеряем
напряжение
U2 для конденсатора
без диэлектрика
и 4-x конденсаторов
с диэлектриками
одинаковой
толщины. При
этом напряжение
U1 поддерживаем
постоянным.
Напряженность
поля между
пластинами
в вакууме Е0
вычисляется
по формуле:
где
При внесении
пластины в это
поле диэлектрик
поляризуется
и на его поверхности
появляются
связанные
заряды с поверхностной
плотностью
.
Эти заряды
создают в диэлектрике
поле
,
направленное
против внешнего
поля
,
и имеет величину:
.
Результирующее
поле:
.
В электрическом
поле вектор
поляризации: ,
где
- диэлектрическая
восприимчивость
вещества. Связь
модуля вектора
поляризации
с плотностью
связанных
зарядов:
.
относительная
диэлектрическая
проницаемость
диэлектрика.
Вектор электрической
индукции
.
Этот вектор
определяется
только свободными
зарядами и
вычисляется
как
.
В рассматриваемой
задаче на поверхности
диэлектрика
их нет. Вектор
D связан
с вектором Е
следующим
соотношением
.
Экспериментальная
часть:
В данной
работе используются
формулы:
,
где S -
площадь
пластины
конденсатора,
d -
расстояние
между ними.
Диэлектрическая
проницаемость
материала:
.
Для емкости
конденсатора
имеем:
,
где U1
- напряжение
на RC
цепи, U2
-
напряжение
на сопротивлении
R, f - частота
переменного
сигнала. В плоском
конденсаторе
напряженность
связана с напряжением
U1
как:

Опыт
№1. Измерение
диэлектрической
проницаемости
и характеристик
поляризации
материалов.
U1=
5В, R=120Ом,
f=60 кГц,
d=0,002м.
|
Материал
|
U2,
мВ
|
|
Воздух
|
40
|
|
Стеклотекстолит
|
97
|
|
Фторопласт
|
61
|
|
Гетинакс
|
89
|
|
Оргстекло
|
76
|
СВ =176
пкФ; ССТ
=429 пкФ;
СФП=270
пкФ; СГН=393
пкФ; СОС=336
пкФ;
; ;
; ;
Для гетинакса
подсчитаем:
;
; ;
; ;
; ;
;
Расчет
погрешностей:
; ; ;
;
;

(так как
).
; 

Опыт №
2. Исследование
зависимости
= f(E).
R=120Ом,
f=60 кГц,
d=0,002м.

|
U1,
В
|
U2,
В
(воздух)
|
U2,
В
(гетинакс)
|
С0,
пкФ
|
С, пкФ
|
Е, В/м
|
|
|
1
|
0,009
|
0,019
|
200
|
420
|
500
|
2,10
|
|
2
|
0,016
|
0,036
|
177
|
398
|
1000
|
2,24
|
|
3
|
0,025
|
0,052
|
184
|
387
|
1500
|
2,09
|
|
4
|
0,031
|
0,070
|
171
|
384
|
2000
|
2,26
|
|
5
|
0,039
|
0,086
|
172
|
380
|
2500
|
2,21
|
График зависимости
= f(E) - приблизительно
прямая, так как
диэлектрическая
проницаемость
не зависит от
внешнего поля.
Опыт №
3. Исследование
зависимости
диэлектрической
проницаемости
среды от частоты
внешнего поля.
U1=
5В, R=120Ом.

|
f,
кГц
|
U2,
В
(воздух)
|
U2,
В
(гетинакс)
|
ХС,
кОм
(гетинакс)
|
С0,
пкФ
|
С, пкФ
|
|
|
20
|
0,015
|
0,030
|
20,0
|
199
|
398
|
2,00
|
|
40
|
0,029
|
0,059
|
10,2
|
192
|
391
|
2,04
|
|
60
|
0,041
|
0,089
|
6,7
|
181
|
393
|
2,07
|
|
80
|
0,051
|
0,115
|
5,2
|
169
|
381
|
2,25
|
|
100
|
0,068
|
0,146
|
4,1
|
180
|
387
|
2,15
|
|
120
|
0,078
|
0,171
|
3,5
|
172
|
378
|
2,18
|
|
140
|
0,090
|
0,197
|
3,0
|
181
|
373
|
2,18
|
|
160
|
0,101
|
0,223
|
2,7
|
167
|
370
|
2,21
|
|
180
|
0,115
|
0,254
|
2,4
|
169
|
374
|
2,21
|
|
200
|
0,125
|
0,281
|
2,2
|
166
|
372
|
2,24
|
По графику
зависимости
= F(f) видно,
что диэлектрическая
проницаемость
среды не зависит
от частоты
внешнего поля.
График зависимости
ХС=F(1/f)
подтверждает,
что емкостное
сопротивление
зависит от 1/f
прямо пропорционально.
Опыт №
4. Исследование
зависимости
емкости конденсатора
от угла перекрытия
диэлектрика
верхней пластиной.
U1=
5В, R=120Ом,
f=60 кГц,
d=0,002м,
r=0,06м,
n=18.



|
,0
|
U2,В
|
С, пкФ
|
Стеор,
пкФ
|
|
0
|
0,039
|
172
|
150
|
|
10
|
0,048
|
212
|
181
|
|
20
|
0,056
|
248
|
212
|
|
30
|
0,063
|
279
|
243
|
|
40
|
0,072
|
318
|
273
|
|
50
|
0,080
|
354
|
304
|
|
60
|
0,089
|
393
|
335
|
Опыт №
5. Измерение
толщины диэлектрической
прокладки.
U1=
5В, R=120Ом,
f=60 кГц.
Схема конденсатора
с частичным
заполнением
диэлектриком.
U2
(стеклотекстолит
тонкий)=0,051В,
U2
(стеклотекстолит
толстый)=0,093В,
U2
(воздух)=0,039В.

С0 =172пкФ
-
без диэлектрика;
С1
= 411пкФ - стеклотекстолит
толстый;
С1 =
225пкФ - стеклотекстолит
тонкий.
; ; ; ;
; ; ;

Вывод:
На этой
работе мы определили
диэлектрическую
проницаемость
и поляризационные
характеристики
различных
диэлектриков,
изучили электрические
свойства полей,
в них исследовали
линейность
и дисперсность
диэлектрических
свойств материалов.
6
|